Нужна электрическая схема обогрева заднего стекла Мерседес В163
Mercedes M-Class M-Class I (W163)
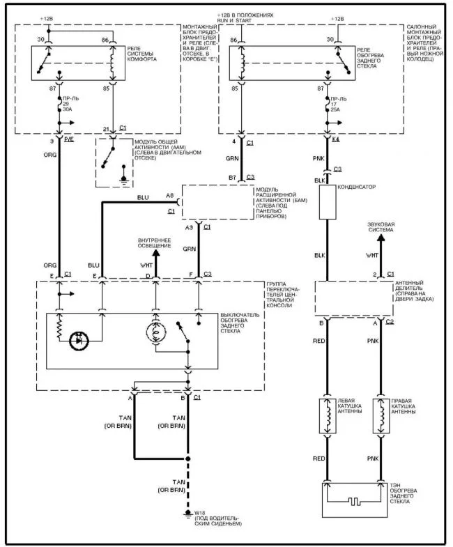
На данный момент перестал включаться обогрев заднего стекла. Предохранитель целый, реле №1 включения обогрева рабочее. На кнопке включения диод или лампочка не светится. На моем автомобиле нет блока предохранителей и реле в ножном колодце правого пассажирского места.
Все ранее найденные схемы подключения обогрева заднего стекла не подходят. Если есть возможность прислать схему и подсказать где искать причину неисправности, буду очень благодарен!
Проверил тестером кнопку включения обогрева. Контакты замыкаются. Тестер показывает «0». Установил перемычку между контактами реле. Обогрев стекла работает. Дальше необходимо проверить цепь между кнопкой и реле N1. Без схемы пока не знаю где искать?
–
[email protected]
5 лет назад
2 Ответы
0
Mercedes-Benz W163
Обогрев стёкол

задан 5 лет назад
Анатолий приветствую Вас! Спасибо за ответ, но у меня такая схема есть. Она не подходит, так как у меня в авто нет салонного монтажного блока в правом ножном колодце!
–
[email protected]
5 лет назад
Анатолий приветствую Вас! Колодец то есть! Там нет монтажного блока реле и предохранителей! У меня машина декабрь 1998 года выпуска. На этих этот блок ещё не делали. В двигательном отсеке слева как у всех блок предохранителей и реле есть, но в нём имеется ААМ модуль общей активности и ещё один модуль ( я думаю что это блок управления двигателем, коробкой, раздаткой). Модуль ААМ вроде как в порядке! Сигнал на включение не доходит до реле N1. Где он теряется не могу понять! Видимо где то ещё блок стоит, но где пока не разобрался. Была бы схема именно на такую машину было бы проще.
–
[email protected]
5 лет назад
0
Возможно имеется разрыв в жгуте проводов (в косе)? Обратите особое внимание на сгибах, там может получиться разрыв внутри оболочки.
И возможно нужную схему можно найти Здесь... Там через регистрацию вход, я не регистрировался, потому не в курсе какие есть схемы.
задан 5 лет назад
Похожие материалы
Загорается ЕПС в Мерседес 270 cdi
Qa
1.8k
2
Нет питания бензонасоса в Мерседес В163
Qa
4.5k
5
Глохнет двигатель Мерседес В163
Qa
1.4k
3
Ошибка с1170 в Мерседес ML-Class (W163)
Qa
2.7k
1
На компрессор кондиционера не подается питание в Мерседес В163
Qa
1.4k
1
После зарядки аккумулятора не заводится Мерседес В163
Qa
404
1