Нужна схема электрооборудования Нивы
ВАЗ (Lada) 2121 (4x4) 2121 (4х4)
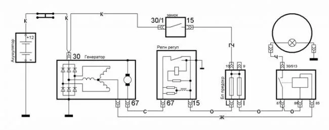
Есть ли схемы для замены штатного регулятора напряжения ВАЗ 2121? Если можете отправьте нормальную схему электрооборудования ВАЗ 2121 старого образца?! Почта bohdanbogd@gmail.com
1 Ответы
0
Похожие материалы
Замена стартера Нива
Руководства
21.5k
14
0
Замена катушки зажигания на Ниве
Руководства
8.9k
1
0
Надо ли прошивать ЭБУ под облегчённый маховик Нива 21214?
Qa
659
3
Контроллер Приоры, Калины
Статьи
29.7k
10
0
Ошибки датчика скорости, ДМРВ, датчика коленвала в ВАЗ 2121
Qa
410
1
Какие мозги можно поставить на Ниву 21214 инжектор?
Qa
763
1
