На микроавтобусе Таун Айс не идет ток на бензонасос
Toyota TownAce TownAce II
После заглушки двигателя, машина перестала заводиться, не гудит бензонасос. Сняли бак, прозвонили бензонасос, оказался рабочим, а ток не идет.
Предохранители целые, не можем найти выключатель бензонасоса, где стоит? Двигатель 3у
2 Ответы
0
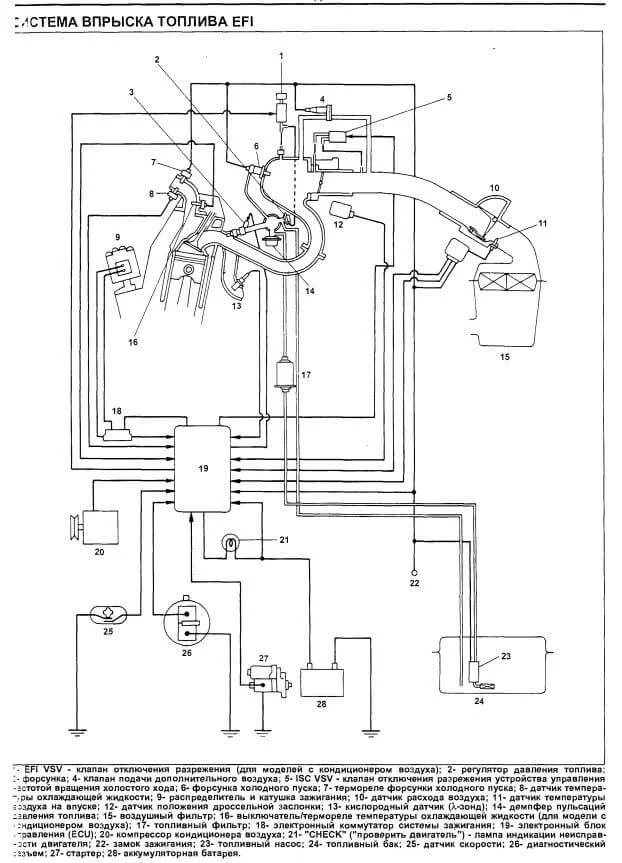
А главное реле топливной системы вы проверяли? Про какой то выключатель указано на первой схеме.

У вас я понимаю стоит блок управления впрыском, нужно его проверить.


И проверить главное реле


задан 8 лет назад
Реле EFI должно быть под капотом, возможно третье. На предпоследней схеме, под №1 или №8 в зависимости от расположения руля.
–
Михаил Самсонов
8 лет назад
0
Вот реле в моторном отсеке у АКБ.

задан 8 лет назад
Похожие материалы
Нужен мануал Тойота ТаунАйс 2
Qa
409
3
Нет напряжения на втягивающем при запуске Тойота Таун Айс 2
Qa
535
2
Обрыв проводов с фишки провода на карбюратор
Qa
264
0
Не работает вся электрика Тойота Таун Айс 2
Qa
666
1
Перепутал клеммы аккумулятора в Тойота Таун Айс 2
Qa
2.7k
3
Глохнет дизельный Тойота Таун Айс
Qa
2.9k
1