Ищу эл схему подключения иммубилайзера Хюндай Старекс
Hyundai Starex (H-1) Starex (H-1) I
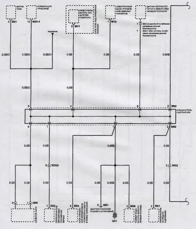
Нужна электричекская схема подключения иммубилайзера Старекс 1998 дизель 2,5 80 л.с
1 Ответы
0
задан 12 лет назад
Похожие материалы
Замена лампочек подсветки щитка приборов (снятие панели приборов) Hyundai H-1
Видео
29k
26
1
Нет электропитания на форсунках при запуске Хендай Старекс
Qa
1.3k
2
Не работает бензонасос в Хундай Старекс
Qa
2k
1
Где предохранитель на свечи накаливания в Хендай Старекс?
Qa
2.8k
1
Какой датчик включения заднего хода на Хендай Старекс?
Qa
2.2k
3
Где предохранитель передних противотуманных фар в Хендай Старекс?
Qa
3.9k
1

