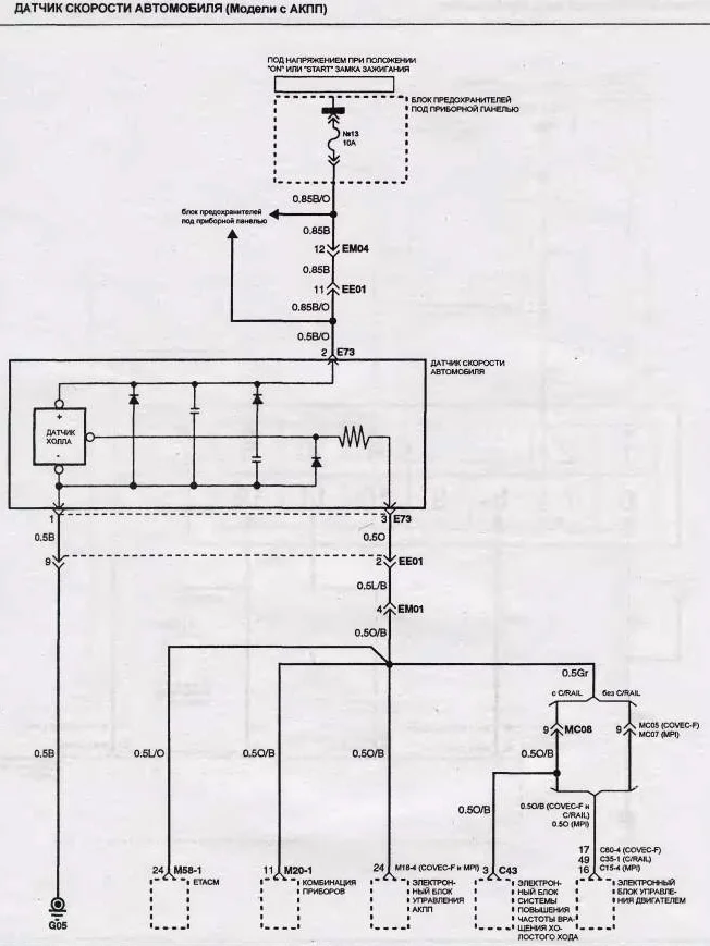
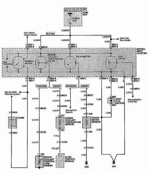
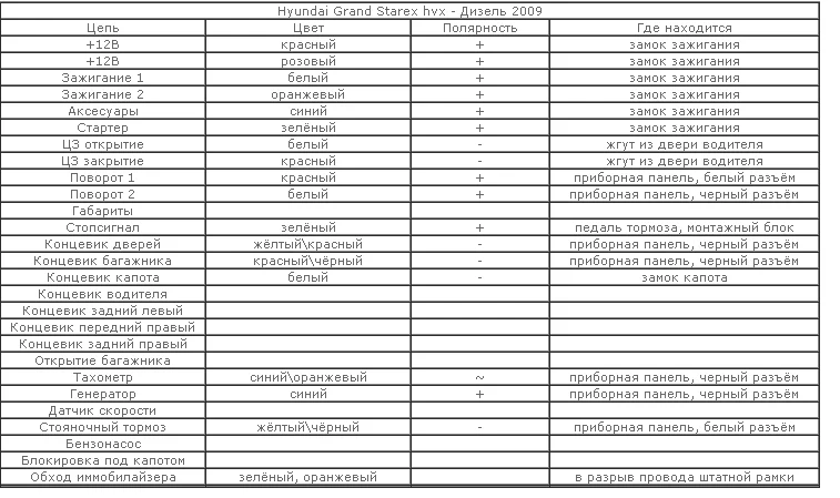
Нужна эл. схема подключения тахометра Hyundai Starex
Hyundai Starex (H-1) Starex (H-1) I
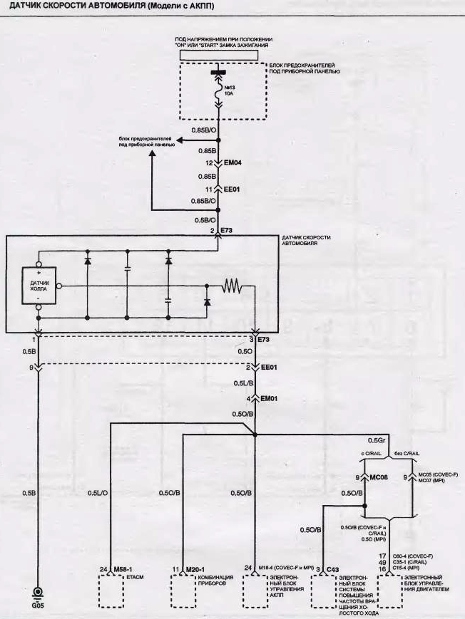
Нужна элекро схема подключения тахометра на Старекс 1998 г.в. бензиновый двигатель инжектор. Спасибо!
1 Ответы
1
задан 13 лет назад
Похожие материалы
Прыгает стрелка тахометра в Хендай Старекс
Qa
1.7k
2
Какой артикул ремня безопасности Хендай Старекс?
Qa
487
1
Слабая подсветка приборной панели Хюндай H-200
Qa
2.8k
1
Замена масла в АКПП Hyundai Starex
Статьи
56.1k
57
0
Замена салонного фильтра Хендай Старекс
Видео
23.7k
18
4
Замена масла в заднем мосту Hyundai Grand Starex
Видео
14.8k
5
0



