Пропала зарядка в Хонда Аккорд
Honda Accord Accord V
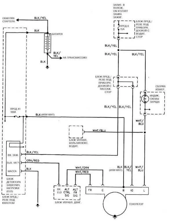
Здравствуйте! У меня такая проблема. При измерении мультиметром напряжения АКБ — показывает 12.5V, а когда двигатель завёлся и работает на холостых, ничего не меняется — только на 3000 об. выдаёт 13.6V.
Разобрал заднюю крышку генератора — снял щётки(износились прилично), заменил на новые(припаял с ВАЗ-2106), после их замены ничего не изменилось. В чём может быть причина? АКБ хватает на 2 дня, затем меняю на другой, пока тот заряжается. И езжу по 2 дня на каждом АКБ. Очень нужен совет специалиста. Помогите!
3 Ответы
Нормой можно считать если это напряжение будет держаться под нагрузкой, включите потребители (печку, обогрев стекла, фары), немного упадет напряжение это нормально.
Не нужно на ходу сдергивать фишки с генератора, он у вас связан с блоком управления вот и колбасится, а то еще и блок управления побежите искать.

Регулятор напряжения замените и диоды моста генератора проверьте. Когда щетки меняли, на контактные кольца обратили внимание, в каком они состоянии? Думаю авто электрик быстро бы определил в чем проблема, это будет дешевле чем потом покупать АКБ, глубоких разрядов они не любят.
Скорее всего проблема в диодном мосту.
Похожие материалы