Где датчики распредвала и коленвала в Ниссан Серена 2?
Nissan Serena Serena II (C24)
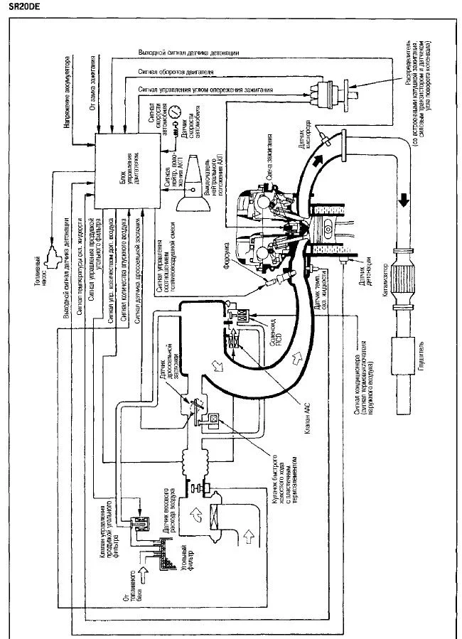
Где расположены на sr20de датчики распредвала и коленвала? Заранее спасибо.
1 Ответы
2
Датчик коленвала стоит в трамблере.


задан 7 лет назад
Может датчик распредвала в трамблере? А где датчик коленвала на SR20DE?
–
Вячеслав Сургутский
7 лет назад
При заведённом двигателе на холостом ходу тахометр показывает 2500 об/мин. Если даёшь большие обороты, то обороты начинают резко падать и также резко поднимаются, тахометр тоже скачет от 0 до 3000, а так стоит на 2500. Заводиться авто хорошо, на холостом ходу норма и едет норма.
–
Вячеслав Сургутский
7 лет назад
Похожие материалы
Замена подушки двигателя Ниссан Серена C24
Видео
7.2k
5
0
Прыгают обороты в Нисан Серена 2
Qa
2.2k
1
Почему дергается только при оборотах двигателя 1500, Ниссан Серена?
Qa
4.6k
1
Прыгают обороты после прогрева в Ниссан Серена
Qa
7.4k
4
Как заменить сайлентблок заднего продольного рычага Ниссан Серена 2?
Qa
723
1
Какое масло в ГУР Ниссан Серена С24?
Qa
3.4k
1