Нужна схема циркуляции охлаждающей жидкости Фольксваген Транспортер Т4
Volkswagen Transporter Transporter T4
1 Ответы
2
Volkswagen Transporter T4

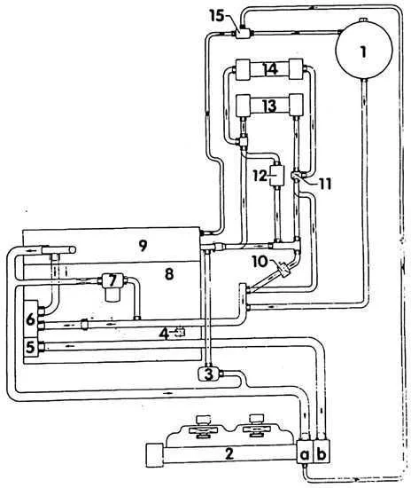
- Расширительный бачок
- Радиатор
а. Вверх
b. Вниз - Водяная циркуляционная помпа
- Резьбовая пробка слива охлаждающей жидкости
- Термостат охлаждающей жидкости
- Водяная помпа
- Масляный радиатор
- Блок цилиндров
- Головки блока цилиндров
- Магнитный клапан.
- Клапан отопления
- Дополнительное отопление.
- Первый радиатор отопителя
- Второй радиатор отопителя.
- Тройник
задан 8 лет назад
Похожие материалы
Перегревается дизель 1.9 ТД АБЛ в Фольксваген Транспортёр Т4
Qa
6.8k
2
Не работает кондиционер Фольксваген Транспортер 4
Qa
3.2k
1
Выбрасывает ОЖ после длительной езды, в Фольксваген Транспортер 4
Qa
4.3k
3
Стоит ли на моторе 1.9 тди, циркуляционная помпа, на Фольксваген Транспортер 4?
Qa
1.6k
1
Ремонт заслонок печки Volkswagen
Видео
7.2k
0
0
Сильно дымит отопитель D3W Z - D5W Z на Фольксваген Т4
Qa
1.9k
1