Где находится предохранитель и реле стартера Хендай Галлопер?
Hyundai Galloper Galloper
1 Ответы
0
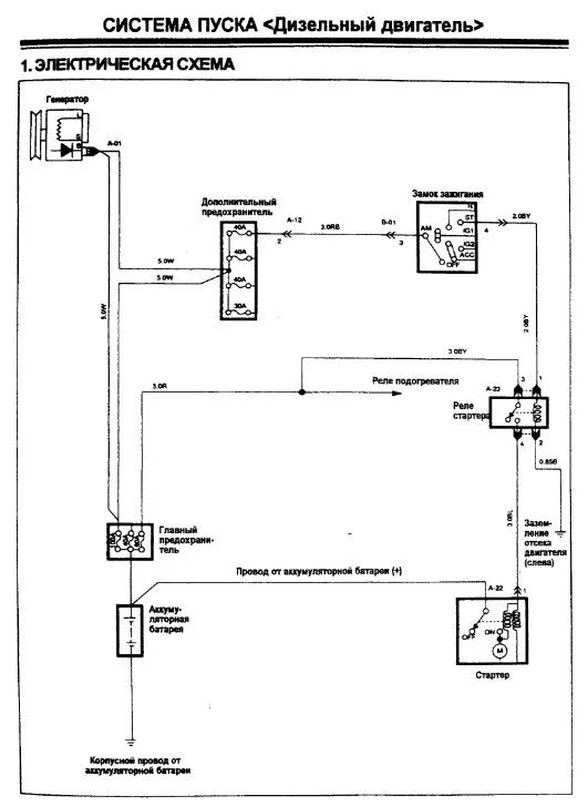
Предохранитель (плавкая вставка) это основной на 100 А и реле есть, указано на схеме. Если стоит акпп, то стартер может не крутить например из за датчика положения селектора акпп, из за замка зажигания, самого стартера (втягивающее например или щетки).


задан 5 лет назад
Похожие материалы
Можно ли завести ключом без чипа, Хендай Галлопер?
Qa
1.9k
1
Щёлкает стартер и не работает тахометр, Хюндай Галлопер
Qa
2.2k
4
Можно ли поставить ЭБУ 39100-42400 вместо 39100-42420 на Хюндай Галлопер?
Qa
2.6k
1
Не заводится на холодную Хендай Галлопер
Qa
610
2
Можно поставить селектор АКПП от Хендай Галлопер 1 на Галлопер 2?
Qa
706
1
Масляная пленка в патрубках от турбины через интеркулер до коллектора
Qa
306
2