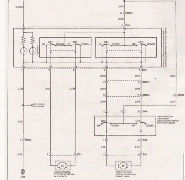
Отказал стеклоподьёмник
Hyundai Starex (H-1) Starex (H-1) I
Перестал работать эл. стеклоподьёмник, с водительской стороны, что делать?
4 Ответы

Сейчас разберемся. Кстати если замыкали на кнопке контакт по два, то это бесполезно, нужно замыкать по две пары.
В самом доводчике могла релюшка залипнуть. Вы кстати двигатель откидывали когда выключатель проверяли, а то минус может через двигатель приходить.
Можно конечно и откинуть доводчик, контакты его реле включаются параллельно контактам переключателя. Если дело в нем то, после отключения, должно заработать. Пробуйте, пишите, будем разбираться.
Проверить наличие напряжения, на двигателе эл. стеклоподъемника, при нажатии на кнопку(можно прямо на кнопке), проверить саму кнопку. Если напряжение уходит на двигатель, придется до него добраться.
У двигателя могут подвисать щетки, особенно если подморозит, смазка и графитовая пыль не дают щеткам свободно перемещаться. Возможен износ коллектора якоря двигателя. Так же возможно заклинивание механизма, редуктора, подшипников двигателя.
Доводчик ни как не должен влиять на закрытие, контакты его реле включаются параллельно контактам кнопки.
Как вы включали на прямую, откуда брали напряжение? Нужно проверить есть ли на кнопке 12 вольт, именно на кнопке, а не относительно массы. Если я правильно мыслю то на кнопке 6 контактов, по три в два ряда. На два средних должно приходить 12 вольт. Возможно что-то в самом блоке доводчика отвалилось.
Раз остальные стеклоподъемники работают, значит напряжение на доводчик и остальные кнопки приходит, значит нужно разбираться именно с этой цепью.
Схематично там сложного ничего нет, на кнопке должно быть 12 вольт, на средних контактах и стоять перемычки, на крайних, крест на крест.
Похожие материалы