Как заменить трамблёр на двигателе SR 18 de?
Nissan Bluebird Bluebird X (U13)
При эксплуатации двигателя SR 18de постоянно преследуют следующие дефекты:
- Одномоментно зажигание стало поздним, пришлось сделать раньше до предела и после проверки на СТО констатировали, что стало в норме.
- Затруднённый запуск по утрам.
- Не работает тахометр, иногда включается.
- При стоянке на светофоре периодически глохнет, затем заводится хорошо.
- Диагностика на СТО ничего не дала.
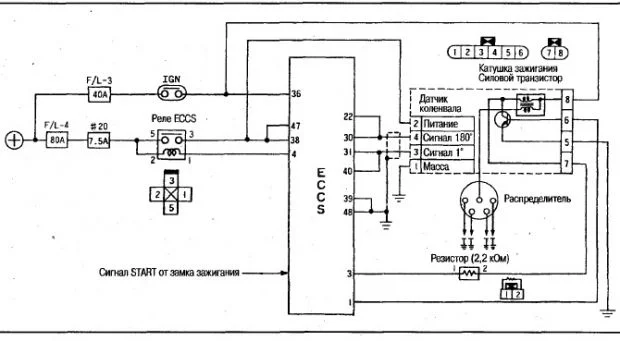
- Решил заменить трамблёр. Стоял с двумя разъёмами, приобрёл с одним разъёмом, хотелось бы получить консультацию как переставить и на какие контакты провода.
- Буду благодарен, если выскажете своё мнение по моим проблемам.
5 Ответы
0
Смотрите датчик детонации. Мойте клапан холостого хода.
задан 10 лет назад
0
Основной вопрос как переставить трамблёр. Ответ про мойку клапана ХХ, то он в порядке, датчик детонации в порядке, проверен.
задан 10 лет назад
0

задан 10 лет назад
0
Спасибо за информацию. Если можно, хотелось бы получить схему, когда все восемь контактов в одном разъёме.
задан 10 лет назад
0
SR18DE 1,8 8 pin 22100WF010 T2T61071
SR20DET 22100-WF020
устанавливался на автомобили 1994 — 2001 годов выпускаAVENIR/BLUEBIRD/PRAIRIE/PRAIRIE PRO/PRIMERA/RASHEEN/RNESSA/SERENA/TINO



задан 10 лет назад
Похожие материалы
Глохнет при включении скорости, Ниссан Блубирд
Qa
2.8k
3
Собираем двигатель SR20DE Nissan bluebird U14
Видео
10.4k
1
0
Какой радиатор подходит на Ниссан Блюбирд u13 с АКПП
Qa
2.7k
3
Какой предохранитель отвечает за освещение в салоне Ниссан Блюбирд
Qa
3.3k
1
Где реле бензонасоса в Ниссан Блубирд
Qa
9.4k
2
Антифризом залил трамблёр, что делать?
Qa
2k
4