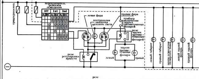
Нужна схема подключения передних фар Ниссан Санни Б14
Nissan Sunny Sunny B14
1 Ответы
0
Похожие материалы
Заглохла на ходу и не заводится Ниссан Санни Б14
Qa
438
2
Где предохранитель стартера Ниссан Санни Б14?
Qa
1.9k
2
Не всегда включаются вентиляторы охлаждения двигателя
Qa
670
2
Нужна электро схема системы охлаждения Ниссан Санни b14
Qa
410
1
При возрастании скорости греется двигатель Ниссан Санни Б14
Qa
991
2
Какую жидкость ГУР залить в Ниссан Санни Б14?
Qa
3.6k
1
