Загорелся датчик D Хонда Степвэгон
Honda Stepwgn Stepwgn I
Наехала на камень, загорелся датчик D, заглянула под низ оторвалась фишка, машина теперь едет только на D2
3 Ответы
0
Так восстановите фишку и проводку осмотрите, или вы это уже сделали?
задан 8 лет назад
0
То есть едет автомобиль только на 2-ой передаче?
А какая фишка оторвалась? Эта

Или та что к ней соединяется?
Вот конкретно Honda Stepwgn (продавец просит за это 1500руб.)

задан 8 лет назад
0
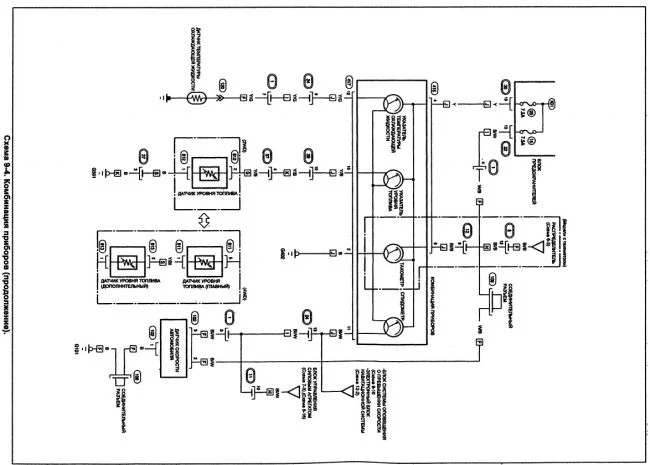
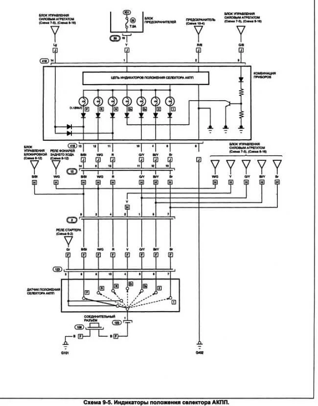
Вам может помочь выдержка из руководства и по датчику положения селектора акпп и по соленоидам акпп и эл. схемы по акпп.






задан 8 лет назад
Похожие материалы
АКПП встала в аварию Хонда Степвагон
Qa
843
2
Замена личинки замка зажигания Honda Stepwgn
Руководства
2.9k
2
0
Расшифровка значков на приборной панели
Статьи
5921.1k
4.9k
491
Обозначения на приборной панели
Статьи
2895.5k
1.9k
202
Check Engine
Статьи
625.8k
753
22
Горит лампа подушек безопасности: причины и диагностика
Статьи
427.8k
362
3