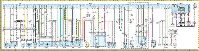
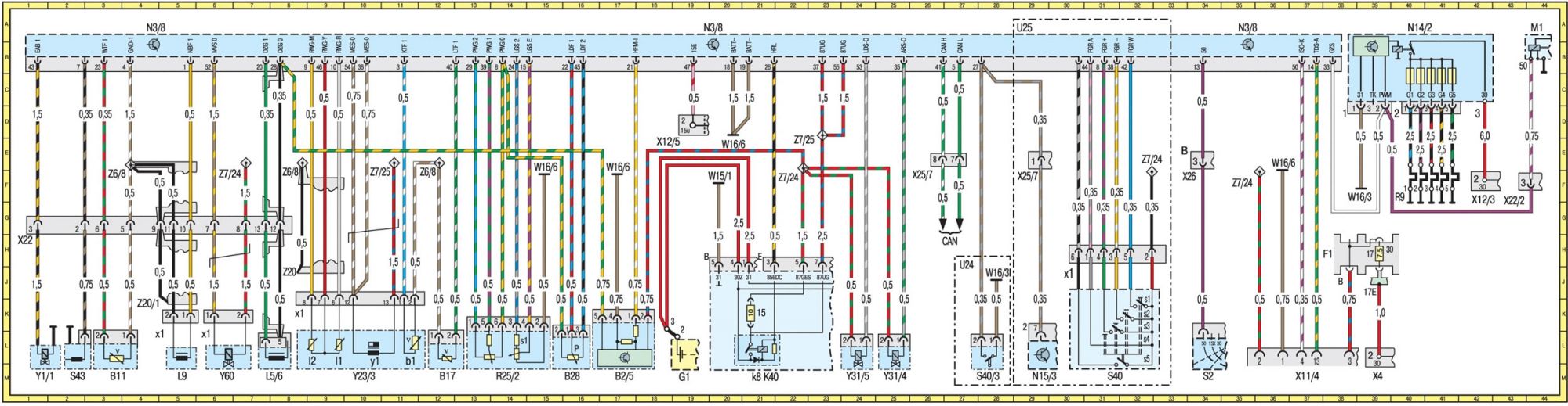
Нужна распиновка проводов ЭБУ Мерседес В210
Mercedes E-Class E-Class II (W210)
Не могу найти распиновку ЭБУ М 111
1 Ответы
0
задан 4 года назад
Похожие материалы
Как отключить сигнализацию Мерседес В210
Qa
1.2k
1
Загорается свет плафонов в салоне Мерседес В210
Qa
381
1
Ошибки р300, 304, 305, 306 в Мерседес В210
Qa
589
3
Плотность электролита 1.30 в аккумуляторе понижать или нет?
Qa
897
1
Загорается лампочка ЕДС в Мерседес В210
Qa
531
2
Не работает система освещения в Мерседес В210
Qa
912
1
