Отсутствует плюс 12в на втягивающем реле стартера Пассат Б4
Volkswagen Passat Passat B4
От замка зажигания ток идет напрямую к втягивающему или через реле?
1 Ответы
0
Конечно через реле идёт сигнал от замка зажигания.
В списке, его называют так: реле снятия нагрузки контакта Х выключателя зажигания
Подробнее можете посмотреть Здесь ...
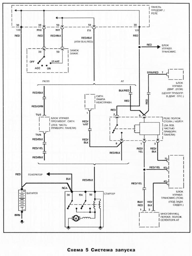
Вот электросхема запуска 
В блоке предохранителей это реле здесь



задан 4 года назад
Похожие материалы
Ошибка 00530 в Пассат Б4
Qa
709
1
Как адаптировать иммобилайзер к новому ЭБУ в Пассат Б4?
Qa
3.2k
2
Как подключить иммобилайзер на Пассат Б4?
Qa
4.2k
2
Как отстегнуть фишку ЭБУ Фольксваген Пассат Б4?
Qa
2k
1
Троит на средних и выше оборотах Фольксваген Пассат Б4
Qa
7.3k
7
Как отключить иммобилайзер в ЭБУ Фольксваген Пассат Б4
Qa
17.3k
3