Не работают поворотники в Тойоте Авенсис
Toyota Avensis Avensis II (T250)
В течение месяца мы не ездили на нашей Тойоте Авенсис 2005 года. Сегодня обнаружили, что поворотники не работают, хотя в аварийном положении всё функционирует. В чем проблема?
1 Ответы
0
Через аварийную кнопку лампочки моргают, значит они исправны и реле исправно и предохранитель тоже значит исправен. Остаётся — переключатель поворотов заржавел или контакт отошёл, например на соединительной колодке проводов.
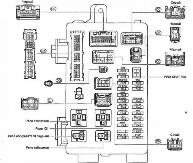
На всякий случай показываю где находится предохранитель на повороты и на аварийку.
Предохранитель с такой надписью GAUGE 2 — 7,5А

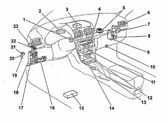
А блок этот находится в салоне, на рисунке он №17

задан 9 лет назад
Похожие материалы
Не могу снять автомобиль с сигнализации штатным ключом
Qa
505
2
Не работает освещение салона Тойота Авенсис 2
Qa
1.6k
1
Пропал свет в салоне Тойота Авенсис 2
Qa
16.1k
1
Какой предохранитель на обогрев боковых зеркал Тойота Авенсис 2?
Qa
7.3k
1
Нужна схема подключения салонного зеркала заднего вида Тойота
Qa
5.9k
2
Как самостоятельно заменить стартер Тойота Авенсис, комби, т. 25, дизель?
Qa
9.9k
2