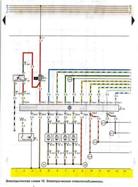
Схема электрическая принципиальная стеклоподъемников Passat B3
Volkswagen Passat Passat B3
Стеклоподъемники еще вчера работали, а сегодня ни один не работает — никаких движений. В чем проблема? Нужна электрическая схема стеклоподъемников.
1 Ответы
2
Возможно у вас перегорел предохранитель!



задан 11 лет назад
Похожие материалы
Обслуживание трапеции стеклоочистителя Volkswagen Passat B3
Видео
8.4k
1
0
Зажигание срабатывает при нажатии на ключ в Фольксваген Пассат Б3
Qa
1.5k
2
Центральный замок не закрывает багажник в Фольксваген Пассат
Qa
2.2k
1
Как установить заднее стекло на Фольксваген б3, 91 года
Qa
6.6k
1
Замена ручного стеклоподъемника передней двери
Qa
2.9k
1
Скрипит задняя дверь в Пассат Б3
Qa
785
2