Трактор Т-150 пропала зарядка
КАМАЗ 4 4
Трактор Т-150 с двигателем ЯМЗ 236. Пропала зарядка от генератора. Снимать генератор только в таком случае? То есть причин кроме генератора нет?
4 Ответы
Ещё может реле регулятор, может стоять отдельно от генератора, может быть встроен в генератор. Также проверьте щётки, их можно проверить не снимая генератор, так же может плохой контакт генератора с аккумулятором.
Двигатель ЯМЗ 236, бортовая сеть скорее всего 24в, на этот двигатель устанавливали генератор со встроенным регулятором типа Я-120, редкая гадость, качества практически ни какого, можно менять еженедельно. Поскольку сни́мете регулятор, то посмотрите как со щётками дела обстоят, может стёрлись уже. Но в первую очередь проверьте есть ли напряжение возбуждения. А то снимите генератор, разберёте, соберёте, а зарядки не будет, проблема потом окажется в сгоревшем предохранителе.
Как пропала зарядка?
На щитке приборов загорелся индикатор аккумулятора?
Вы вначале возьмите мультиметр (вольтметр) и проверьте при работающем моторе, напряжение на аккумуляторе, и напряжение на генераторе.
Если на генераторе нет напряжения, то это его вина.
Если на генераторе есть напряжение зарядки, а на аккумуляторе нет, тогда ищите обрыв цепи. Возможно потеря в точках «масс», на кузове или на двигателе.
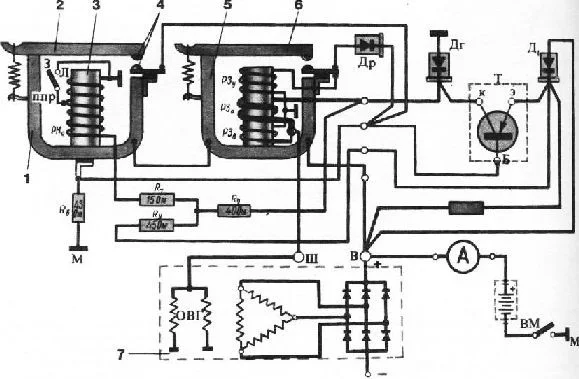
На тракторах Т-150 и Т-150К установлен генератор Г304-Б1 переменного тока мощностью 400 ватт. У генератора этой марки нет трущихся электрических контактов.Генератор Г304-Б1 работает в комплекте с контактно-транзисторным реле-регулятором РР-362Б, установленным под щитком приборов. Регулятор, предназначенный для стабилизации напряжения генератора от 13,0 до 14,2 В, состоит из транзистора и вибрационного реле. Скорее всего возможно произошло короткое замыкание и вылетел транзистор в реле регуляторе. А если не вылетел, то короткое замыкание не устранено и он будет заперт до устранения К/З.


Похожие материалы